Ứng dụng quản lý máy nén khí theo thời gian thực thông qua IIoT WECON ở quy mô công nghiệp và được sử dụng trên toàn thế giới:
Máy nén khí là thiết bị được sử dụng để tăng áp suất của khí đến một áp suất nhất định và được sử dụng trong hầu hết các ngành công nghiệp như thực phẩm, dược, xi măng, thép, xây dựng, phân bón, dệt nhuộm, gỗ, chế tạo máy… Dựa theo nguyên lý hoạt động, máy nén khí được chia làm nhiều loại khác nhau như máy nén khí piston, máy nén khí trục vít, máy nén khí ly tâm…
Sản phẩm WECON ứng dụng cho nhiều máy nén khí khác nhau. Với các tính năng đa dạng và linh hoạt, WECON có thể được tùy chỉnh để phù hợp với các yêu cầu khác nhau của các máy nén khí trong quy trình sản xuất.
  1. Biến tần WECON tiết kiệm năng lượng:
a. Khó khăn máy nén khí cũ:
  • Tổn hao điện năng, nhất là khi thiết bị chạy với thời gian không tải lớn (trên 20%)
  • Khởi động trực tiếp gây sụt áp điện lưới
  • Nhanh hư hỏng động cơ và các thiết bị ngoại vi, giảm tuổi thọ hệ thống
  • Áp suất khí không ổn định dẫn đến giảm chất lượng sản phẩm
b. Giải pháp:
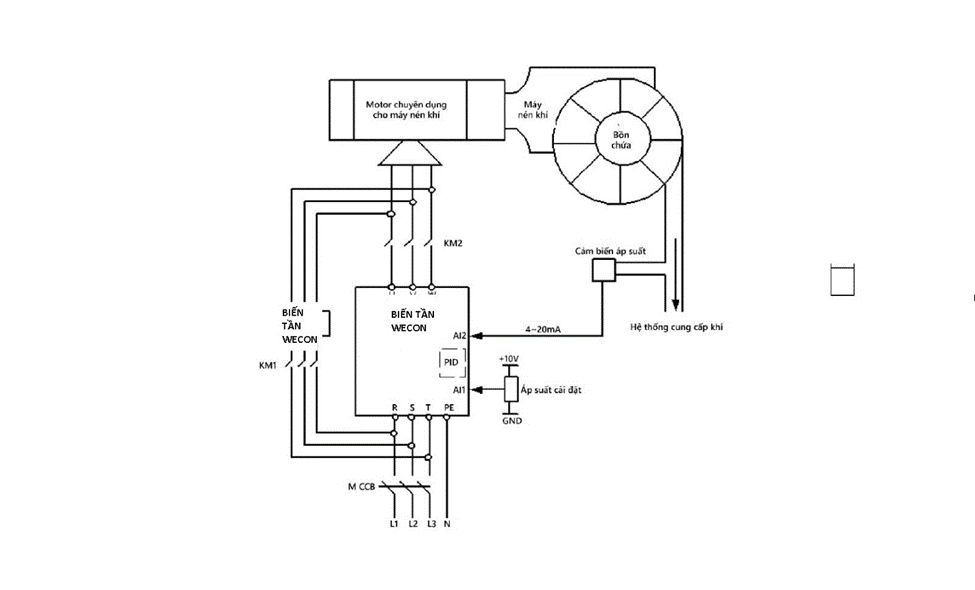
Sử dụng giải pháp điều khiển máy nén khí bằng biến tần WECON  để thay đổi tốc độ quay của máy nén khí, điều chỉnh lưu lượng thay cho việc dùng valve giúp tiết kiệm đến 25% điện năng. Tùy vào nhu cầu của khách hàng để chọn một trong hai giải pháp sau:
  • Giải pháp sử dụng biến tần điều khiển động cơ chạy ON/OFF, động cơ chính dừng hoặc chạy tốc độ thấp khi đủ áp suất, chạy tốc độ cao khi thiếu áp suất.
  • Giải pháp sử dụng biến tần điều khiển động cơ chạy PID, biến tần được tích hợp giải thuật điều khiển PID sẽ tự so sánh áp suất đặt và áp suất hồi tiếp từ cảm biến áp suất để giảm tốc độ khi gần đủ áp, tăng tốc khi thiếu áp và chạy chậm hoặc dừng hẳn khi đủ áp…

Microsoftteams Image (7)

  1. WECON IIoT V-Box  giám sát và điều khiển từ xa, kiểm soát chặc chẽ máy nén:

Vbox

  • V-Box WECON được sử dụng để kiểm soát các thông số liên quan đến áp suất, nhiệt độ, lưu lượng khí, tốc độ quay của động cơ và các thông số khác liên quan đến hoạt động của máy nén khí.
  • Người dùng có thể thiết lập các tham số cần thiết cho máy nén khí và giám sát các thông số này trong thời gian thực. Nó cung cấp cho người dùng một giao diện trực quan và dễ sử dụng để thực hiện các hoạt động điều khiển và giám sát này.
  • Ngoài ra, V-Box WECON cũng cho phép người dùng thiết lập các thông số bảo vệ và cảnh báo để đảm bảo an toàn cho máy nén khí và các thiết bị liên quan. Nó cũng có thể tích hợp với các thiết bị khác trong hệ thống tự động hóa của máy nén khí để cung cấp tính linh hoạt và độ tin cậy cao cho hệ thống. V-Box WECON là một giải pháp đáng tin cậy và hiệu quả để kiểm soát và giám sát các hoạt động của máy nén khí trong các ứng dụng tự động hóa.
  1. Màn hình HMI PI3070IE WECON hiển thị và giám sát hiệu quả máy nén khí:
  • Hiển thị thông số hoạt động cho phép người dùng hiển thị và giám sát các thông số hoạt động của máy nén khí, giúp người vận hành kiểm soát và theo dõi tình trạng hoạt động của máy một cách chính xác và thuận tiện.
  • Cài đặt thông số hoạt động cũng cho phép người dùng cài đặt các thông số hoạt động cho máy nén khí, bao gồm áp suất, nhiệt độ, lưu lượng khí, tốc độ quay của động cơ và các thông số khác.
  • Điều khiển máy nén khí có thể được sử dụng để điều khiển hoạt động của máy nén khí, cho phép người vận hành khởi động, dừng và điều chỉnh tốc độ hoạt động của máy nén khí một cách dễ dàng.
  • Bảo trì và sửa chữa cũng cung cấp cho người vận hành các thông tin liên quan đến bảo trì và sửa chữa máy nén khí, giúp họ có thể theo dõi và phân tích các vấn đề liên quan đến hoạt động của máy nén khí và đưa ra các giải pháp sửa chữa kịp thời.
0945446899
Contact